企业介绍
HWBC
CEO致辞
沿革
事业介绍
焊接事业
焊接材料
下载
研发中心
BWTS 事业
产品介绍
教育中心
下载
研究所介绍
研究领域
可持续经营
ESG管理
愿景
ESG倡议
ESG报告
ESG承诺
SHE
人权
供应链管理
非伦理投诉
投诉
投诉处理结果
投诉对象
投诉方法
投诉处理顺序
投诉补偿
伦理经营
伦理经营介绍
伦理经营宪章
伦理经营运营
纲领及实践方针
伦理纲领
伦理纲领实践方针
客户支持
联系我们
新闻
注册
招聘信息
人事制度
福利
招聘启事
HYUNDAI GLOVILLE
HYUNDAI SUPERTECK
HYUNDAI PNS
CHN
KOR
ENG
JPN
DEU
ESP
FRA
PRT
RUS
VNM
HYUNDAI WELDING
事业介绍
ALL PRODUCT
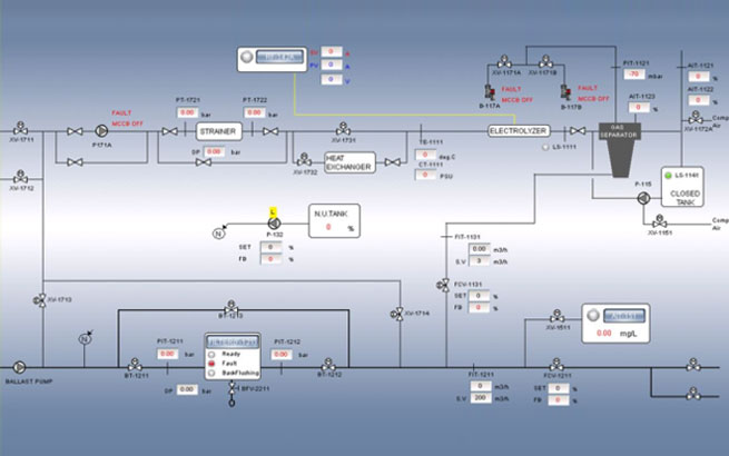
Hi-CON是一款smart控制器,在严酷的环境条件下也能稳定运转。 特别是通过包括船级要求的振动/温度、湿度/耐电压测试等环境试验验证了安全性及耐久性的控制器。
可应用于BWTS、FGSS、SCR等多种自动控制系统,具有以下特点。
稳定的驾驶环境
亲和、优化用户的 interface
提供多种方式的通信连接。
top